Tarshey Cedrick Leinyuy (@cedricktarshey) 's Twitter Profile
Tarshey Cedrick Leinyuy

@cedricktarshey

Electrica/electronic engineering student Faculty of engineering and technology under University of Buea southwest region Cameroon 🇨🇲
School of music

ID: 1612360462355554306

linkhttps://www.facebook.com/engnr.tarsheycedrick?mibextid=ZbWKwL calendar_today09-01-2023 08:09:22

67 Tweet

6 Takipçi

76 Takip Edilen

Tarshey Cedrick Leinyuy (@cedricktarshey) 's Twitter Profile Photo

The function of an external lightning protection system is to intercept, conduct and disperse a lightning strike safely to earth. Without such a system a building's structure, electronic systems and the people working around or within it are all at risk.

The function of an external lightning protection system is to intercept, conduct and disperse a lightning strike safely to earth. Without such a system a building's structure, electronic systems and the people working around or within it are all at risk.
Tarshey Cedrick Leinyuy (@cedricktarshey) 's Twitter Profile Photo

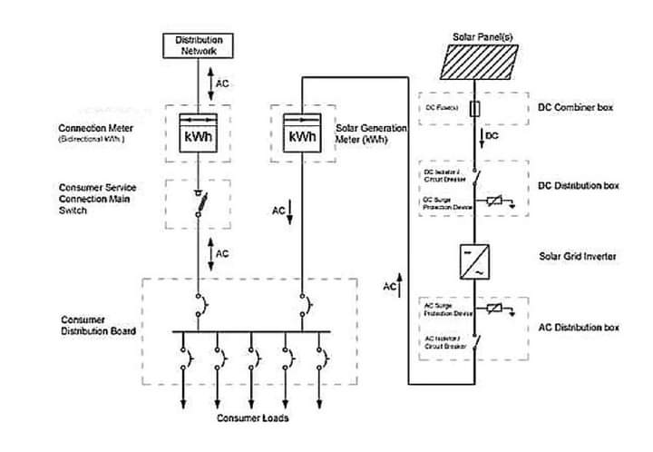
Photovoltaic System Losses In a photovoltaic (PV) system, losses can occur due to various factors. Some common losses include: 1. Shading Losses: Shading on even a small part of a PV module can significantly decrease its output. When a part of the module is shaded,

Photovoltaic System Losses
In a photovoltaic (PV) system, losses can occur due to various factors. Some common losses include:

1. Shading Losses: Shading on even a small part of a PV module can significantly decrease its output. When a part of the module is shaded,